Commercio all'ingrosso Scatola di deodorazione biologica

  • Scatola di deodorazione biologica

Scatola di deodorazione biologica

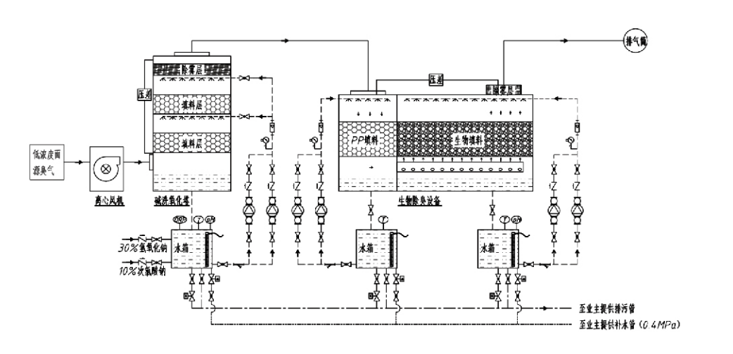
Flusso del processo

Gas odoroso → Sistema di raccolta → Sistema di prelavaggio → Sistema di filtrazione → Ventilatore centrifugo → Sistema di scarico
Sistema di circolazione Sistema di umidificazione

Aree di applicazione per i processi di controllo degli odori
Allevamenti di bestiame;
Impianti di lavorazione alimentare;
Impianti per lo smaltimento innocuo di animali morti;
Impianti chimici;
Impianti di trattamento delle acque reflue;
Le fabbriche alimentari e altri luoghi generano gas maleodoranti.
Stazioni di trasferimento rifiuti;

Nota: questo processo è applicabile principalmente al trattamento di gas maleodoranti composti da composti contenenti zolfo (H₂S, SO₂, mercaptani, solfuri, ecc.), composti contenenti azoto (NH₃, trimetilammina, ammidi, ecc.), alogeni e loro derivati ​​(cloro gassoso, idrocarburi alogenati, ecc.).

Descrizione del prodotto: Spiegazione dei principi del processo di deodorizzazione biologica e delle caratteristiche prestazionali

L'unità combinata di deodorizzazione e lavaggio biologico integra tre tecnologie biologiche: lavaggio biologico, filtrazione percolata biologica e filtrazione biologica. Questo nuovo dispositivo di deodorizzazione biologica composita è stato sviluppato sintetizzando i vantaggi di queste tre tecniche biologiche. I gas odorosi entrano nella zona di lavaggio attraverso l'ingresso, dove vengono sottoposti a un trattamento preliminare con acqua o soluzioni di lavaggio chimiche concentrate. Questa zona di lavaggio completa l'assorbimento dei prodotti chimici idrosolubili, la rimozione della polvere e l'umidificazione dei gas odorosi. I gas maleodoranti non rimossi procedono quindi verso la zona di filtrazione del letto biofiltrante multistadio. Mentre attraversano lo strato filtrante, gli inquinanti si trasferiscono dalla fase gassosa alla superficie del biofilm:
a) Sotto l'azione dell'acqua spruzzata, i gas maleodoranti entrano in contatto e si dissolvono all'interno del film d'acqua sul materiale di imballaggio umido (mezzi biologici).
b) I componenti maleodoranti che entrano nel biofilm vengono degradati all'interno del materiale di imballaggio attraverso l'assorbimento e la decomposizione microbica.
c) I microrganismi utilizzano i componenti maleodoranti assorbiti come fonte di energia per l'ulteriore riproduzione. Questi tre processi avvengono simultaneamente, garantendo l'intero sistema
soddisfa gli standard sulle emissioni.

Determinazione dei parametri di processo

1. Selezione delle pompe dell'acqua
2. Altezza di imballaggio: circa 0,8–1,2 m
3. Velocità del gas
Tempo di permanenza del gas all'interno dell'apparecchiatura: 5–25 secondi (la nostra attrezzatura in genere raggiunge oltre 20 secondi di tempo di permanenza della torre vuota)
Velocità del gas controllata a 0,2–0,5 m/s. (La velocità del gas della torre è la velocità lineare del gas miscelato calcolata in base all'area della sezione trasversale della torre vuota; il volume massimo del gas si verifica alla base della torre, generalmente utilizzata per il calcolo.)
La nostra attrezzatura utilizza baderna organica polimerica sferica, D=50 mm, (vuoto) = 0,73
Il volume effettivo e l'altezza del biofiltro e del materiale di bioriempimento devono essere calcolati utilizzando la seguente formula:
V = QT/3600
H = TV / 3600
Dove:
V = Volume effettivo dello strato di imballaggio (m³)
Q = Portata gas odoroso (m³/h)
T = Tempo di permanenza della torre vuota (s)
H = Altezza dello strato di imballaggio (m)
V = Velocità del gas nella torre vuota (m/s)

Vantaggi prestazionali del controllo biologico degli odori

● Elevata efficienza di trattamento e rimozione superiore degli odori
Le apparecchiature per il controllo degli odori di filtrazione microbica eliminano efficacemente inquinanti specifici come idrogeno solforato, ammoniaca e metilmercaptano, offrendo un'eccezionale rimozione degli odori con un'efficienza superiore al 95%.
Soddisfa i più severi requisiti ambientali di controllo degli odori in diverse regioni in qualsiasi condizione stagionale o climatica.
● Processo di deodorizzazione avanzato e razionale
L'avanzato e razionale processo di deodorizzazione garantisce che le emissioni finali siano innocue per l'uomo e gli animali. Questa tecnologia rispettosa dell'ambiente non provoca inquinamento secondario.
● Attività microbica
Durante il funzionamento iniziale è necessaria solo una piccola quantità di agente nutritivo. I microrganismi mantengono un'attività ottimale assorbendo i nutrienti dai gas di scarico.
● Elevata tolleranza al carico d'urto
Il sistema si adatta automaticamente alle concentrazioni di picco dei gas di scarico, garantendo un funzionamento microbico continuo con una forte tolleranza al carico d'urto. Ciò rappresenta la caratteristica più distintiva e il vantaggio delle apparecchiature di deodorizzazione con filtrazione microbica spray rispetto ad altri metodi.
● Durata prolungata dei terreni biologici
I mezzi biologici appositamente trattati presentano un'elevata area superficiale specifica, facilitano la formazione e il distacco del biofilm, resistono alla corrosione e alla biodegradazione, forniscono un eccellente isolamento termico, presentano elevata porosità, caduta di pressione minima ed efficiente distribuzione gas/acqua. La durata di servizio raggiunge gli 8-10 anni.
● Funzionamento semplice, esente da manutenzione
Non richiede personale dedicato o manutenzione ordinaria. Costi operativi estremamente bassi con una gestione conveniente. Possibilità di funzionamento continuo 24 ore su 24 o di uso intermittente.
I componenti soggetti a usura minima garantiscono una manutenzione eccezionalmente semplice.

Hangzhou Lvran Environmental Protection Group Co., Ltd.

  • 1000+

    Clienti delle unità di servizio

  • 2000+

    Casi di ingegneria nazionale

Hangzhou Lvran Environmental Protection Group Co., Ltd. è un fornitore completo di servizi di ingegneria per sistemi di trattamento dei gas di scarico e produttore di apparecchiature, che integra ricerca e sviluppo, servizi tecnici, progettazione, produzione, installazione tecnica e servizio post-vendita.

We are China Scatola di deodorazione biologica Suppliers and Wholesale Scatola di deodorazione biologica Exporter, Company. Il Gruppo è un'impresa nazionale ad alta tecnologia, un'impresa scientifica e tecnologica della provincia di Zhejiang, un centro regionale di ricerca e sviluppo e un'unità di credito con rating AAA. Detiene oltre 30 brevetti di modelli di utilità, numerosi brevetti di invenzione e diritti d'autore sul software. Il Gruppo ha collaborazioni di ricerca e sviluppo tecniche di lunga data con università e istituzioni nazionali, tra cui il "Centro di ricerca e sviluppo per l'innovazione ambientale" istituito con l'Università di scienza e tecnologia di Anhui e il "Centro di ricerca e sviluppo per l'energia al plasma e le nuove tecnologie ambientali" sviluppato congiuntamente con la Zhejiang Sci-Tech University. Il Gruppo ha stabilito la propria base di ricerca e sviluppo e di produzione per un'approfondita collaborazione tecnica. Il Gruppo possiede la tecnologia principale per il trattamento dei gas COV, possiede una qualifica contrattuale generale di livello 2 per la costruzione di lavori pubblici municipali, una licenza di produzione di sicurezza, una qualifica di progettazione speciale di Classe B per il controllo dell'inquinamento ambientale nella provincia di Zhejiang, qualifiche di servizio del lavoro non classificate e appalti specializzati per progetti speciali. Il Gruppo è certificato ISO9001 per la qualità internazionale, ISO14001 per la gestione ambientale e ISO45001 per la salute e sicurezza sul lavoro.

ONORE E CERTIFICATO

I seguenti riconoscimenti rappresentano la nostra genialità. Conquistiamo clienti con prodotti di alta qualità e otteniamo elogi dal mercato e da tutti i ceti sociali con buoni servizi.

  • Un'unità di base e un reattore a campo elettrico elevato del tipo a piastra per prevenire perdite lungo la superficie
  • Un dispositivo di reazione per sintetizzare metanolo utilizzando anidride carbonica e acqua e un metodo per sintetizzare metanolo utilizzando anidride carbonica e acqua
  • Precipitatore elettrostatico autopulente
  • Una ventola ad alta pressione resistente alla corrosione con funzione di regolazione della direzione del vento
  • Una ventola autopulente regolabile ad alta capacità
  • Sistema combinato di controllo del pretrattamento dei gas di scarico con gassificazione catalitica
  • Sistema di purificazione e trattamento dei gas di scarico in campo elettrostatico continuo con pulizia a vapore
  • Sistema di apparecchiature per la purificazione dei gas di scarico con fotolisi UV al plasma a bassa temperatura
  • Certificato di registrazione del marchio
Notizie ed eventi recenti
Condividi con te
Visualizza altre notizie